Trojfázová skrutkovacia vykurovacia jednotka TJ 6/4“ - 9kW
Dostupnosť: Na sklade u dodávateľa – odoslanie do 3 dní
Kód: GIE1007
Trojfázová skrutkovacia vykurovacia jednotka TJ 6/4“ – 9kW + predĺžená chladiaca časť izolovaná, L1=690mm
Detailný popis Trojfázová skrutkovacia vykurovacia jednotka TJ 6/4“ - 9kW
✏️ Popis vykurovacej jednotky:
- Skrutkovacia elektrická vykurovacia jednotka je určená výhradne na **ohrev vody**. Je konštruovaná ako **prídavný zdroj ohrevu akumulačných nádrží** zapojených v systéme bez solárnych kolektorov, ale aj so solárnymi kolektormi. Nesmie sa použiť do nerezových nádrží. Typy s predĺženou chladiacou časťou možno použiť iba do **oceľových akumulačných nádrží**.
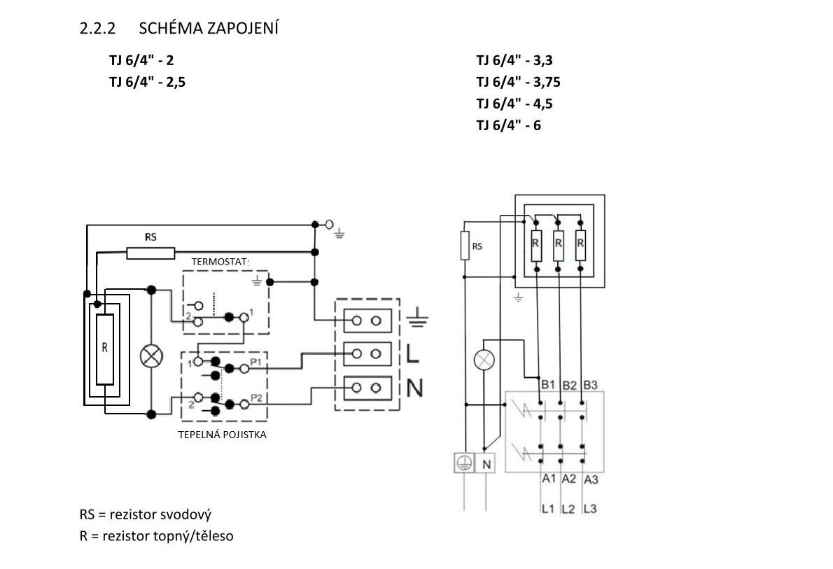
- Vodu ohrieva **rúrkové vykurovacie teleso**. V jímke sú umiestnené čidlá **bezpečnostného** a **prevádzkového termostatu** (oba prístroje sú v jednom bloku). Prevádzkový termostat riadi nastavenú teplotu vody. Pri jeho poruche vypne bezpečnostný termostat prívod elektrickej energie vo všetkých póloch v teplotnom rozsahu **0 - 90 °C**.
✏️ Fotovoltika a vykurovacie jednotky s akumulačnými nádržami:
- Vykurovacie jednotky je možné efektívne využiť v spojení s **fotovoltickými elektrárňami (FVE)**. Vďaka možnosti napájania z **prebytkov elektrickej energie z FVE** predstavuje vhodné riešenie na maximalizáciu energie.
Vykurovacia jednotka je určená pre striedavý prúd, nie je možné ju zapojiť na jednosmerný prúd priamo z panelov!
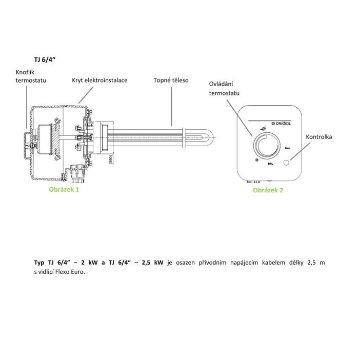
✏️ Zloženie vykurovacej jednotky a schéma s tabuľkou veľkostí:
- Vykurovacia jednotka sa skladá z elektrického vykurovacieho telesa s pripojovacím závitom **G 6/4“**
- Vykurovacie telesá sú **izolovane oddelené** od kovovej hlavy s pripojovacím závitom. Je osadený **rezistor zvodového/uzemňovacieho prúdu**, ktorý je súčasťou **katódovej ochrany** nádrže proti jej korózii.
- Prevedenie vykurovacieho telesa čiastočne vyrovnáva vzniknutý rozdiel potenciálu elektrochemickej reakcie v nádrži naplnenej vodou a vykurovacím prvkom. Predlžuje sa **životnosť anódy**, zvyšuje odolnosť vykurovacieho telesa/prvku.
- Pod krytom elektroinštalácie je umiestnený prevádzkový termostat, bezpečnostný termostat, **kontrolka chodu telesa** a pripojovacia svorkovnica.
✏️ Obsluha vykurovacej jednotky:
- Jednoduché ovládanie TJ 6/4“ spočíva iba v nastavení požadovanej teploty na ovládacom gombíku termostatu. Rozsah nastavenia **5 - 74 °C**. Odporúčaná nastavená teplota je cca **60 °C**. Symbol ***** - **poistka proti zamrznutiu** 5-8 °C. Svietiaca kontrolka signalizuje chod telesa.
✏️ Výrobok nie je určený na ovládanie:
- Kategórie: Príslušenstvo
Vyberte si z podobných produktov
Doprava po celej SR
Spoľahlivá paletová doprava s autom vybaveným zdvíhacím čelom pre pohodlné vykladanie.
16 rokov histórie
Stabilný a overený partner s dlhoročnou tradíciou na trhu s vysokými nárokmi na kvalitu.
Skladom a pripravené na expedíciu
Široká ponuka akumulačných nádob v rôznych veľkostiach a typoch ihneď k odoslaniu.
Osobný odber vo Svitavách
Možnosť rýchleho a jednoduchého vyzdvihnutia tovaru priamo v našom sklade.
LU-MI servis s.r.o.
Průmyslová 455/17, Lačnov (mapa)
Svitavy 568 02
Česká republika
O nakupovaní & účte
Čo by ste mali vedieť





